تایید ضمنی وجود گاز متان در جنوب تهران توسط شهرداری/ سازمان پسماند در تلاش برای استحصال برق از متان

رکنا جمعه 11 آذر 1401 - 14:13
رکنا: مدیرعامل سازمان مدیریت پسماند شهرداری تهران اعلام کرده که به دنبال پیدا کردن سازو کارهایی است که بتوان با استفاده از توان شرکت های داخلی از گاز متان برق تولید کرد.
تایید ضمنی وجود گاز متان در جنوب تهران توسط شهرداری/ سازمان پسماند در تلاش برای استحصال برق از متان

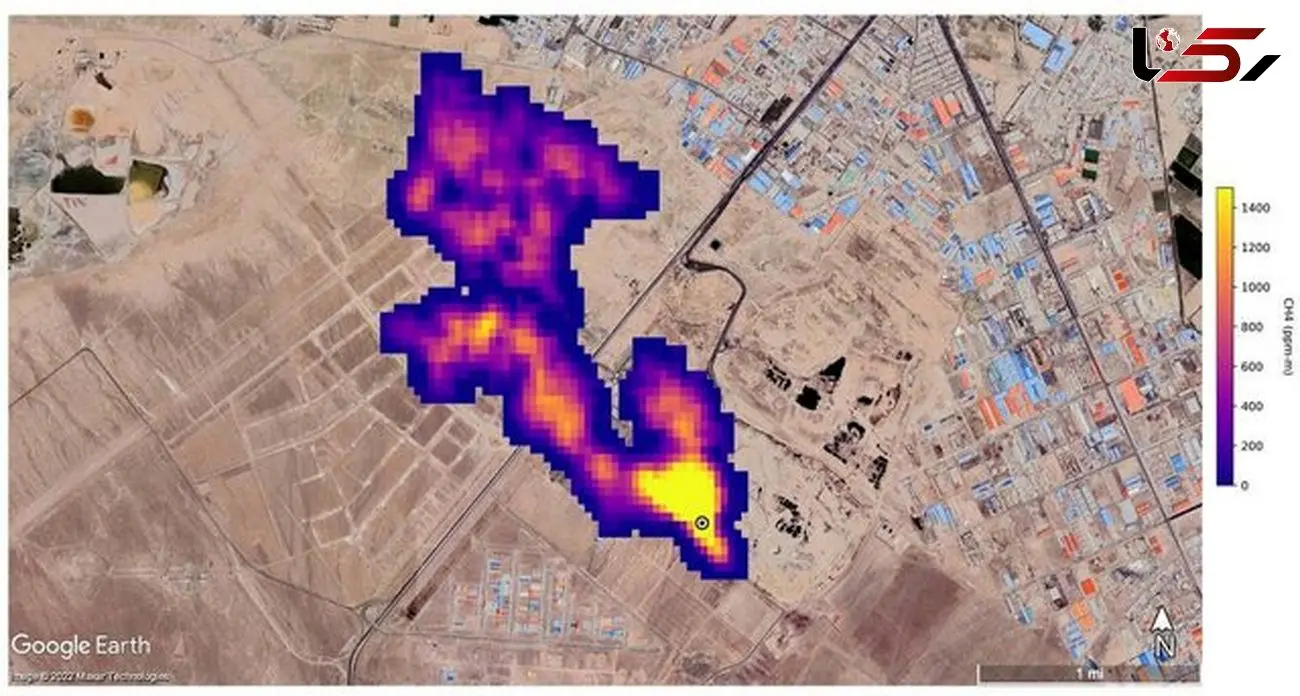
به گزارش رکنا به نقل از ایسنا، چندی پیش بود که ناسا از وجود ابر پنج کیلومتری متان در چند نقطه از دنیا و بر فراز جنوب شهر تهران خبر داد. آدرسی در عکس منتشر شده ناسا بود که به مجتمع دفن زباله آرادکوه می‌رسید. در همین راستا نیز رئیس مرکز ملی هوا و تغییر اقلیم سازمان حفاظت محیط ‌زیست گفت بخش قابل توجهی از زباله‌ها در آرادکوه دفن می‌شود که تولید متان دارند.

پس از دی اکسید کربن، متان دومین گاز گلخانه‌ای مهم است و آنطور که انجمن جهانی هواشناسی اعلام کرده، میزان این گاز به بالاترین حد در ۴۰ سال گذشته رسیده است؛ گازی که ۸۰ برابر قوی‌تر از دی اکسید کربن است. از آنجا که متان گاز بدون بو و بدون رنگ است، امکان ردیابی آن چندان کار راحتی نیست، اما ماهواره‌ها امکان شناسایی این آلاینده را دارند.

پس از اعلام این خبر توسط ناسا مسئولین شهرداری تهران با کمی عجله ابتدا وجود گاز متان در مجموعه آرادکوه را تکذیب کردند و با زیر سوال بردن گزارش های ناسا تلاش در انکار موضوع داشتند، به طوریکه علیرضا زاکانی، شهردار تهران در جمع خبرنگاران درباره موضوع وجود ابر متان در بالای آرادکوه می‌گوید: هنوز از سوی دستگاه‌های بالادستی چیزی به ما اعلام نشده است و البته ناسا همه چیزش دروغ است و این هم دروغ است؛ این در حالیست که بعد از این اظهاراتش از تشکیل گروهی از نخبگان دانشگاهی برای بررسی این موضوع نیز خبر داد.

در واکنش دیگری عزیزی، مدیرعامل سازمان مدیریت پسماند تهران هم در ابتدا درباره وجود ابر متان بر فراز مجموعه آرادکوه گفته بود: این موضوع صرفا در حد یک گزارش خبری منتشر شده و پرسش ما از دانشکده محیط زیست دانشگاه تهران و محیط زیست تهران با این پاسخ مواجه شد که هنوز به صورت مکتوب از دستگاه‌های بالادستی در این خصوص چیزی منتشر نشده و این مسئله تنها در حد یک خبر است که نیاز به بررسی دارد.

وی با تاکید بر اینکه ما اقدامی که در کهریزک موجب تولید گاز متان شود انجام نداده‌ایم اضافه کرده بود: البته بحث پسماند تر در مجموعه آرادکوه وجود دارد که هوادهی برای آن انجام می‌شود؛ اما اقدامی که گاز متان در این مجموعه تولید کند ما نداشته‌ایم. محل‌های مختلفی در کهریزک وجود دارد که می‌تواند در این مسئله عامل باشد. البته اگر اصل موضوع تایید شود ولی هنوز گزارشی در این خصوص به صورت مکتوب نداشته‌ایم.

این اظهارات در حالی مطرح شد که آرش میلانی رئیس کمیته محیط زیست شورای شهر پنجم با تأیید وجود گاز متان در آرادکوه اعلام می‌کند که در دوره پنجم مدیریت شهری پیگیری‌های زیادی برای جذب سرمایه گذار انجام شد و حتی یک شرکت متعلق به کره جنوبی اعلام آمادگی کرد که در این زمینه سرمایه گذاری کند.

وی اظهار کرده بود: به دلیل تحریم‌هایی که در دوره ترامپ علیه ایران وضع شد سرمایه گذار کره‌ای دچار مشکل شد و نتوانست نسبت به مدیریت گاز متان در تهران به ما کمک کند. گاز متان یکی از گازهای آلاینده است که در بحث تغییر اقلیم بسیار مورد توجه قرار گرفته، چرا که چند برابر دی اکسید کربن اثر منفی در گرمایش زمین دارد.

بنابراین گزارش، عزیزی در اظهار نظری جدیدی ضمن تأیید وجود گاز متان در مجموعه آرادکوه و بررسی این موضوع در گذشته می‌گوید: درباره استحصال گاز متان در مجموعه آرادکوه ۳ سال قبل یعنی در سال ۱۳۹۸ قرارداد اولیه ای با شرکت کره ای منعقد شد و مطالعات اولیه ۶ ماه انجام شد و مقرر شد هم از CVM اعتبار کربن آن استفاده کنیم و هم از فروش برق آن. لذا قراردادی منعقد شد و دوستان ۶ ماه کارهای مطالعاتی انجام دادند و رفتند که برای آغاز کار بیایند که موضوع برجام پیش آمد.

وی افزود: متاسفانه پرسنل این شرکت رفتند و هرچه پیغام دادیم اعلام کردند که صبر کرده ایم که ببینیم چه اتفاقی می افتد، اما ما صبر نکردیم و تمامی سعی خود را می کنیم با شرکت های دانش بنیان داخلی این فرایند را پیش ببریم و به هیچ عنوان این فرایند متوقف نشده است.

وی تاکید می‌کند: در کشورهای دیگر نیز فراخوان بین المللی مجدد زدیم و هم با شرکت های داخلی خودمان با چند مجموعه در حال مذاکره هستیم این اقدامات قبل از اینکه ناسا گزارش ارائه کند در حال انجام بود، چرا که منبع انرژی خوبی است و ما خودمان می خواهیم گاز آن را به برق تبدیل کنیم و این کار در مجموعه آرادکوه در حال رقم خوردن است و ان شاالله خروجی آن نیز مشخص شود.

منبع خبر "رکنا" است و موتور جستجوگر خبر تیترآنلاین در قبال محتوای آن هیچ مسئولیتی ندارد. (ادامه)
با استناد به ماده ۷۴ قانون تجارت الکترونیک مصوب ۱۳۸۲/۱۰/۱۷ مجلس شورای اسلامی و با عنایت به اینکه سایت تیترآنلاین مصداق بستر مبادلات الکترونیکی متنی، صوتی و تصویری است، مسئولیت نقض حقوق تصریح شده مولفان از قبیل تکثیر، اجرا و توزیع و یا هرگونه محتوای خلاف قوانین کشور ایران بر عهده منبع خبر و کاربران است.